VIPER222 STMicroelectronics convertidor de alta tensión
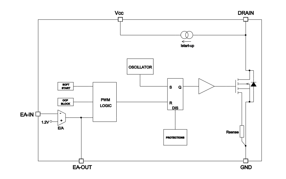
Disponible en Mouser Electronics, los convertidores SYMicroelectronics VIPER222 combinan un robusto MOSFET de 730V con control PWM. Además, contiene circuitos de arranque y detección de componentes, lo que ahorra componentes externos.




