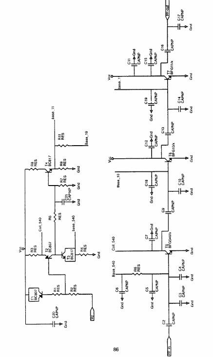
El documento original es de Philips, pero ahora disponible por NXP (www.nxp.com) que es la empresa de semiconductores que ha adquirido los derechos de la línea Philips. El circuito presentado consiste en un amplificador de RF para el rango de 1880 a 1920 MHz, pudiendo ser alimentado con tensiones de 3,3 a 3,6 V. El proyecto es elaborado en torno a los transistores banda ancha BFG540 / X y también de transistores de RF BFG10 / X y BFG11 / X. La potencia de salida es de 26 dBm, con una tensión de 3,6 V y 1900 MHz de frecuencia. El amplificador proporciona una ganancia de 25 dB con una potencia de 26 dBm. Si la mayor ganancia es necesaria, se puede utilizar el transistor BFG505 adicionalmente. Con ello, una ganancia adicional de 10 dB puede lograrse sin cambios significativos en el rendimiento. Como el proyecto es elaborado en torno a bipolar, no hay pérdidas de conmutación como ocurre en proyectos que utilizan FETs de GaAs. El circuito amplificador tiene 3 etapas, con un BFG540 operando en clase A. En el documento técnico de NXP es posible encontrar todas las características del proyecto y también una sugerencia de placa de circuito impreso para la elaboración de un prototipo.




