)
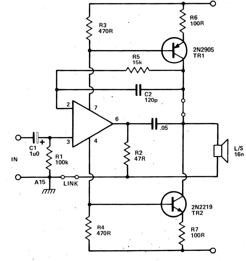
Este circuito fue encontrado en una documentación de 1979. Los transistores pueden ser el BD136 y BD135, dotados de pequeños disipadores y la alimentación hecha con tensiones de 9 a 12 V. El circuito proporciona una potencia de más de 2 W y la fuente debe tener por menos 500 mA de capacidad de corriente. Con los transistores indicados, el altavoz puede ser 8 ohms.




