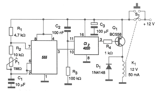
Uno de los problemas del circuito integrado 555, normalmente usado cuando se desea una temporización, es que más allá de 1 hora, la necesidad de capacitores y resistores de valores elevados hace el circuito inestable. De hecho, el tiempo máximo de este orden se debe a la limitación del condensador a 2 200 uF aproximadamente y de la resistencia alrededor de 1,5 M ohmios. Una forma de obtener largas temporizaciones, superando las 15 horas como en el caso del circuito que presentamos en la figura es con la utilización de un contador binario de 14 etapas CMOS, como el circuito integrado 4020. Así, los pulsos generados por el 555 se cuentan hasta 16 384 antes de que el relé se accione, terminando así la temporización. Es fácil percibir si el 555 genera 1 pulso cada 10 segundos, llegar a una temporización de 160 840 segundos! En el circuito mostrado, la temporización comienza cuando se pulsa el botón S1, en cuyo caso el relé cierra los contactos y el 555 comienza a oscilar. Al final de la cuenta, el relé abre los contactos apagando el circuito automáticamente. El ajuste de la temporización se realiza en P1. Para obtener una precisión de ajuste se puede conectar en el pino 3 del 555 un LED en serie con una resistor de 1 k ohms, ajustándose entonces la frecuencia de las pulsaciones. El intervalo de los intermitentes, multiplicado por 16 384, dará la temporización ajustada. El circuito puede funcionar con relés de 6 V y el valor de C1 se puede cambiar a diferentes bandas de tiempo. Observamos que durante el intervalo de la temporización el relé permanece energizado, siendo básicamente la corriente en su bobina que determinará el consumo del aparato. El resistor y el capacitor en el perno 11 de reset garantizan que el recuento del 4020 parta de cero.

Temporizador para largas temporizaciones (CIR2739S)
Uno de los problemas del circuito integrado 555, normalmente usado cuando se desea una temporización, es que más allá de 1 hora, la necesidad de capacitores y resistores de valores elevados hace el circuito inestable. De hecho, el tiempo máximo de este orden se debe a la limitación del condensador a 2 200 uF aproximadamente y de la resistencia alrededor de 1,5 M ohmios. Una forma de obtener largas temporizaciones, superando las 15 horas como en el caso del circuito que presentamos en la figura es con la utilización de un contador binario de 14 etapas CMOS, como el circuito integrado 4020. Así, los pulsos generados por el 555 se cuentan hasta 16 384 antes de que el relé se accione, terminando así la temporización. Es fácil percibir si el 555 genera 1 pulso cada 10 segundos, llegar a una temporización de 160 840 segundos! En el circuito mostrado, la temporización comienza cuando se pulsa el botón S1, en cuyo caso el relé cierra los contactos y el 555 comienza a oscilar. Al final de la cuenta, el relé abre los contactos apagando el circuito automáticamente. El ajuste de la temporización se realiza en P1. Para obtener una precisión de ajuste se puede conectar en el pino 3 del 555 un LED en serie con una resistor de 1 k ohms, ajustándose entonces la frecuencia de las pulsaciones. El intervalo de los intermitentes, multiplicado por 16 384, dará la temporización ajustada. El circuito puede funcionar con relés de 6 V y el valor de C1 se puede cambiar a diferentes bandas de tiempo. Observamos que durante el intervalo de la temporización el relé permanece energizado, siendo básicamente la corriente en su bobina que determinará el consumo del aparato. El resistor y el capacitor en el perno 11 de reset garantizan que el recuento del 4020 parta de cero.




