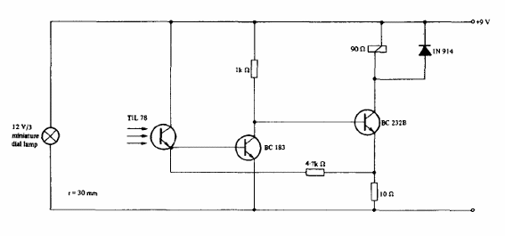
El circuito seleccionado se obtuvo en un manual de optoelectrónica de Texas Instruments. Los transistores pueden ser los BC548 y para el accionamiento del relé se puede utilizar un transistor de mayor corriente. La tensión se puede cambiar según el relé.




