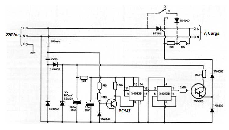
Este interesante convertidor AC / AC sólo es adecuada para cargas resistivas habiéndose obtenido en una publicación de 1982 El circuito soporta cargas de hasta 1,5 kW, pero el transistor debe ser montado en un disipador de calor excelente, así como el SCR responsable de la corriente de carga máxima. SCRs de la serie TIC se pueden utilizar, pero de acuerdo con su corriente será la potencia de carga máxima. El capacitor de 220 nF debe tener aislamiento 450 V o más y siendo el tipo de poliéster. El circuito es adecuado sólo para cargas resistivas, ya que la forma de la tensión de salida no es sinusoidal.




