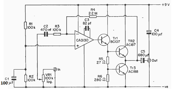
Este amplificador con el par AC187 y AC188 y el circuito integrado CA3130 se encontró en una publicación en inglés de 1977. El circuito no necesita una fuente de alimentación simétrica.

Amplificador de audio
Este amplificador con el par AC187 y AC188 y el circuito integrado CA3130 se encontró en una publicación en inglés de 1977. El circuito no necesita una fuente de alimentación simétrica.
