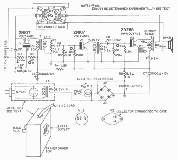
Hoy podemos llamar a este circuito un monitor de bebé. Es un amplificador de micrófono que se encuentra en una publicación de Hugo Gernsback de 1960.

Amplificador para escucha remota
Hoy podemos llamar a este circuito un monitor de bebé. Es un amplificador de micrófono que se encuentra en una publicación de Hugo Gernsback de 1960.
