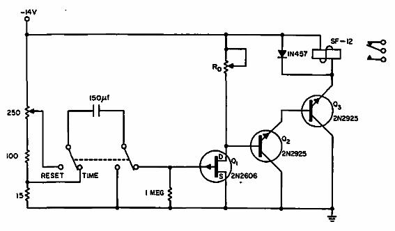
Encontrado en una Electronic Design de 1965, este circuito se puede hacer con transistores equivalentes modernos. El capacitor básicamente determina el tiempo.

Temporizador básico
Encontrado en una Electronic Design de 1965, este circuito se puede hacer con transistores equivalentes modernos. El capacitor básicamente determina el tiempo.
