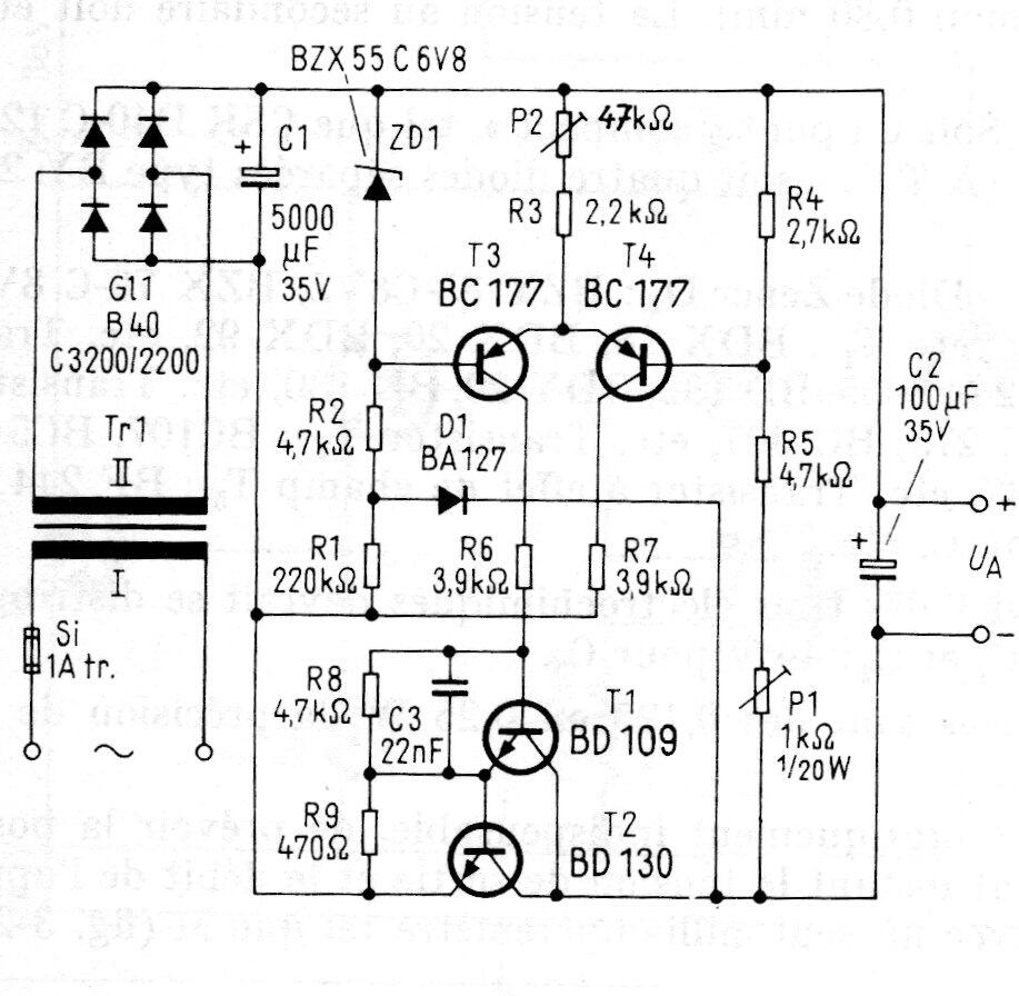
Este circuito de fuente de alimentación variable se encontró en una publicación alemana en la década de 1980. El circuito todavía es viable y los transistores más difíciles de obtener pueden ser reemplazados por equivalentes más comunes. El transistor de potencia debe tener un buen disipador de calor. El transformador de 22 V x 2 A.




