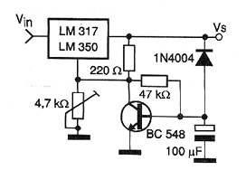
Al establecer la tensión en la entrada de este regulador, la tensión de salida aumenta suavemente hasta alcanzar el valor máximo configurado en P1. Es un bloque ideal para circuitos sensibles al establecimiento de la tensión de alimentación, que debe realizarse con fluidez. Para el circuito integrado LM317, la corriente máxima es 1,5 A y para el LM350 la corriente es 3 A. Estos componentes deben montarse en disipadores de calor. El condensador determina el tiempo de subida de la tensión de salida y se puede cambiar en una amplia gama de valores. Este circuito es sugerido por National Semiconductor. La misma configuración se puede utilizar con otros reguladores de tensión de 3 terminales.




