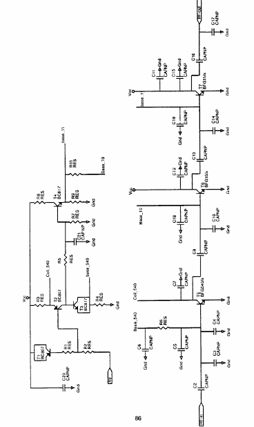
El documento original es de Philiups, pero ahora está disponible en NXP (www.nxp.com), que es la empresa de semiconductores que adquirió los derechos de la línea Philips. El circuito presentado consta de un amplificador de RF para el rango de 1880 a 1920 MHz y puede ser alimentado con voltajes de 3.3 a 3.6 V. El proyecto se elabora alrededor de los transistores de banda ancha BFG540 / X y también transistores de RF BFG10 / X y BFG11 / X. La potencia de salida es de 26 dBm, con una tensión de 3.6 V y 1900 MHz de frecuencia. El amplificador proporciona una ganancia de 25 dB con una potencia de 26 dBm. Si se necesita una mayor ganancia, el transistor BFG505 se puede utilizar adicionalmente. Con esto, se puede lograr una ganancia adicional de 10 dB sin un cambio significativo en el rendimiento. Como el proyecto está diseñado en torno a bipolar, no hay pérdidas de conmutación como ocurre en los proyectos que utilizan FET de GaAs. El circuito amplificador tiene 3 etapas, con un BFG540 operando en clase A. En el documento técnico (Informe de Aplicación) de NXP es posible encontrar todas las características del proyecto y también una placa de circuito impreso sugerida para la elaboración de un prototipo.




