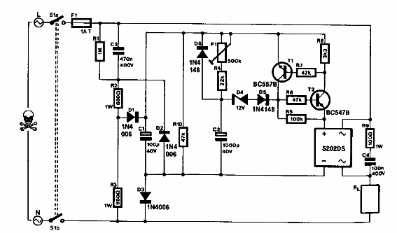
Encontrado en una Elektor de los años 90, este circuito puede ser alimentado directamente por la red eléctrica. El circuito utiliza un puente rectificador que puede ser reemplazado por 4 diodos comunes.

Temporizador alimentado por la red
Encontrado en una Elektor de los años 90, este circuito puede ser alimentado directamente por la red eléctrica. El circuito utiliza un puente rectificador que puede ser reemplazado por 4 diodos comunes.
