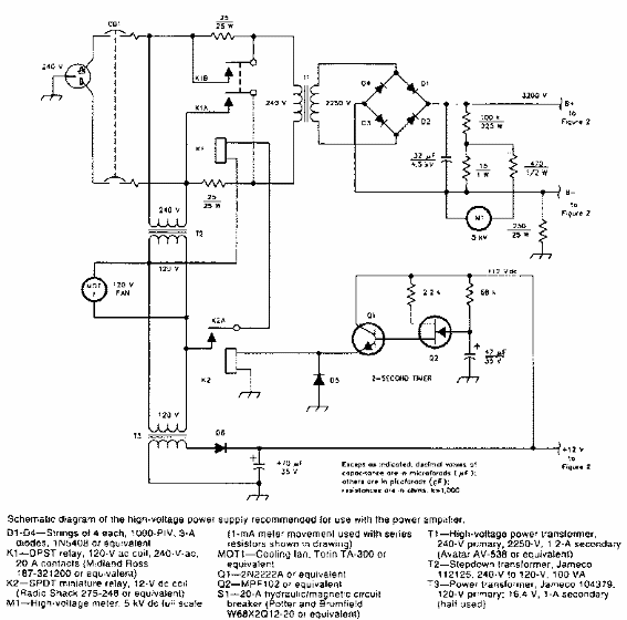
Encontrada en una revista QST de los años 90, esta potente fuente está diseñada para alimentar un transceptor VHF para la banda de 144 MHz con 1,2 kW de potencia.

Fuente de alimentación de 1200 W para transceptor de 144 MHz
Encontrada en una revista QST de los años 90, esta potente fuente está diseñada para alimentar un transceptor VHF para la banda de 144 MHz con 1,2 kW de potencia.
