Este circuito se obtuvo en una Radio Electronics de los años 90. El circuito utiliza un integrado que no es común hoy en día.

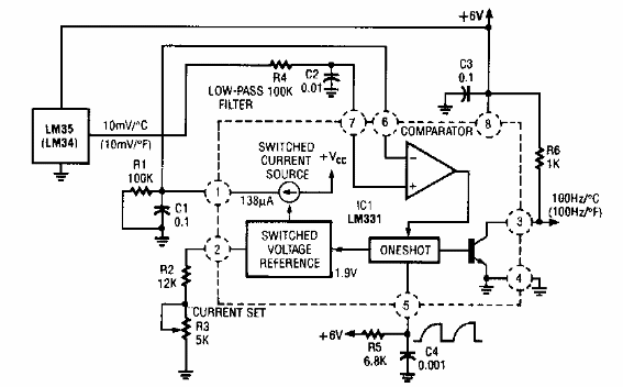
Convertidor de temperatura a frecuencia
Este circuito se obtuvo en una Radio Electronics de los años 90. El circuito utiliza un integrado que no es común hoy en día.
