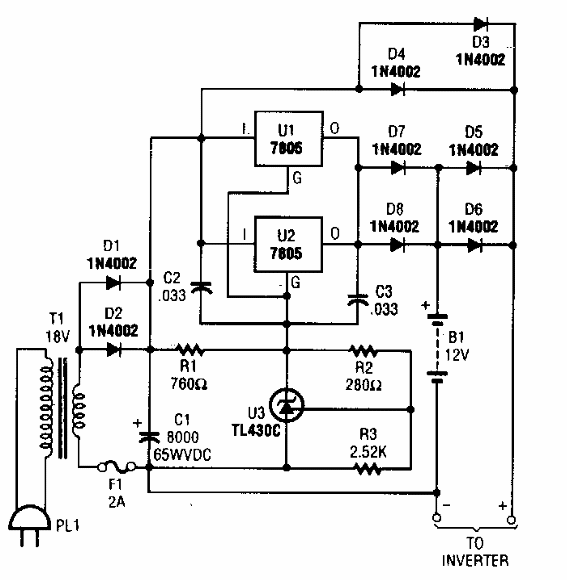
Este cargador de batería de plomo-ácido se encontró en una Popuar Electronics de los años 90. El circuito tiene una corriente máxima de 2 A, siendo adecuado para alimentar inversores en sistemas de iluminación de emergencia.

Cargador de batería
Este cargador de batería de plomo-ácido se encontró en una Popuar Electronics de los años 90. El circuito tiene una corriente máxima de 2 A, siendo adecuado para alimentar inversores en sistemas de iluminación de emergencia.
