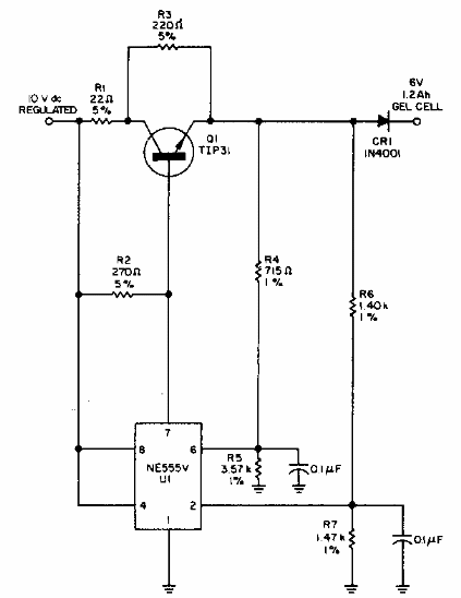
Encontramos este circuito en una Electronic Design de los años 80. El circuito utiliza un integrado de la época. El transistor debe estar equipado con un disipador de calor. El cargador entra en un estado de baja corriente de 240 mA a 12 mA con la batería cargada.

Cargador de batería de gel



