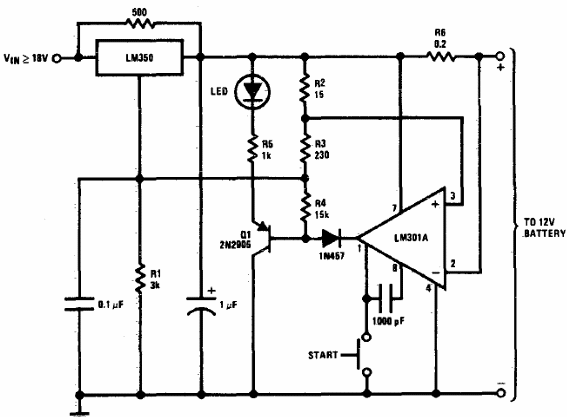
Este circuito automotriz se obtuvo de un esquemário de los 80 de la propia fábrica de circuitos integrados. El regulador de tensión sigue siendo común, pero el operacional es de la época.

Cargador de batería 12V
Este circuito automotriz se obtuvo de un esquemário de los 80 de la propia fábrica de circuitos integrados. El regulador de tensión sigue siendo común, pero el operacional es de la época.
