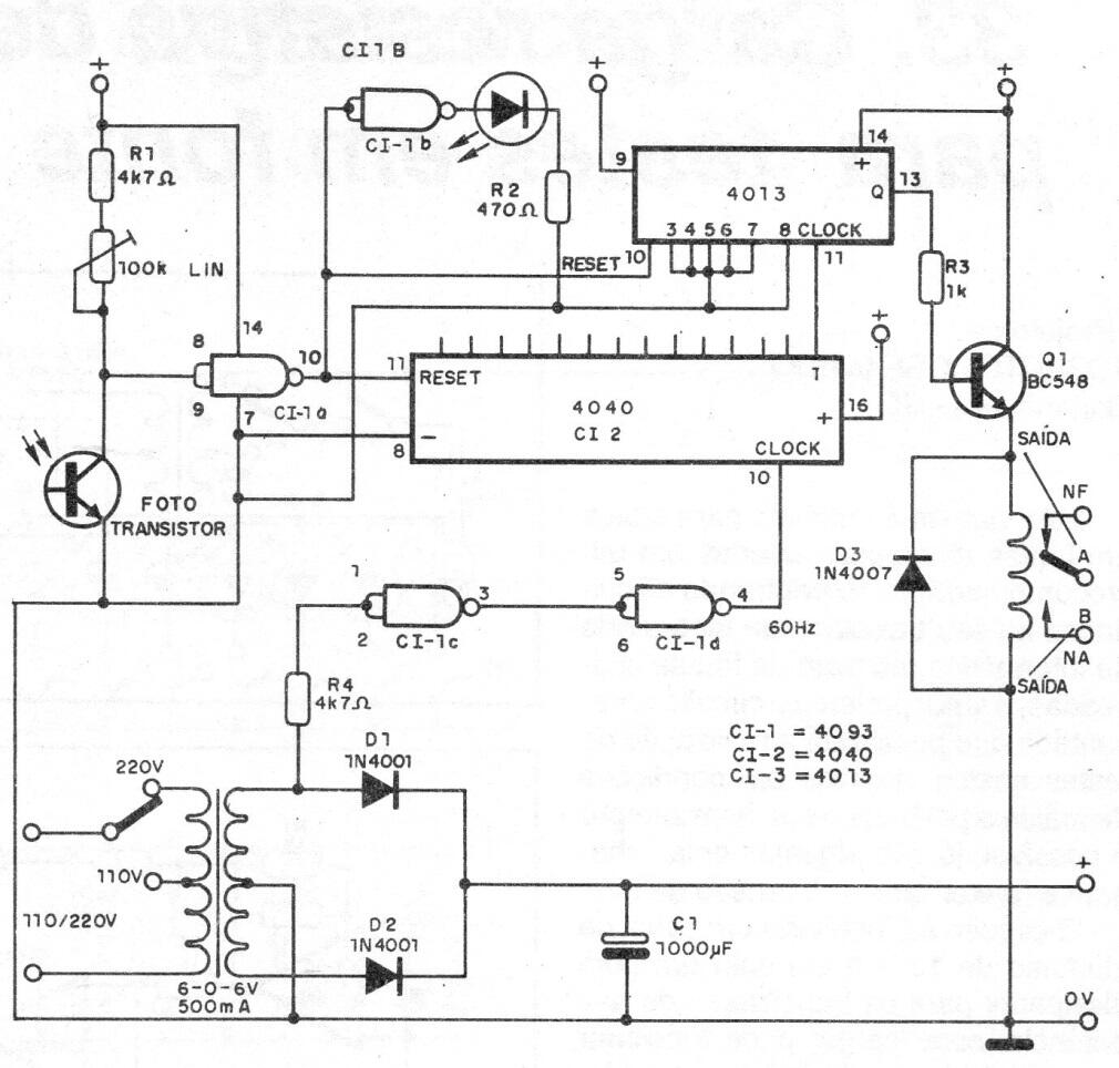
Después de la activación, este circuito apaga el relé a tiempo dependiendo del recuento de pulsos 4020. Este recuento se puede cambiar de acuerdo con la salida integrada utilizada. El ajuste del punto de activación se realiza en un trimpot. La alimentación se puede suministrar con 6 o 12 V, dependiendo del relé utilizado.




