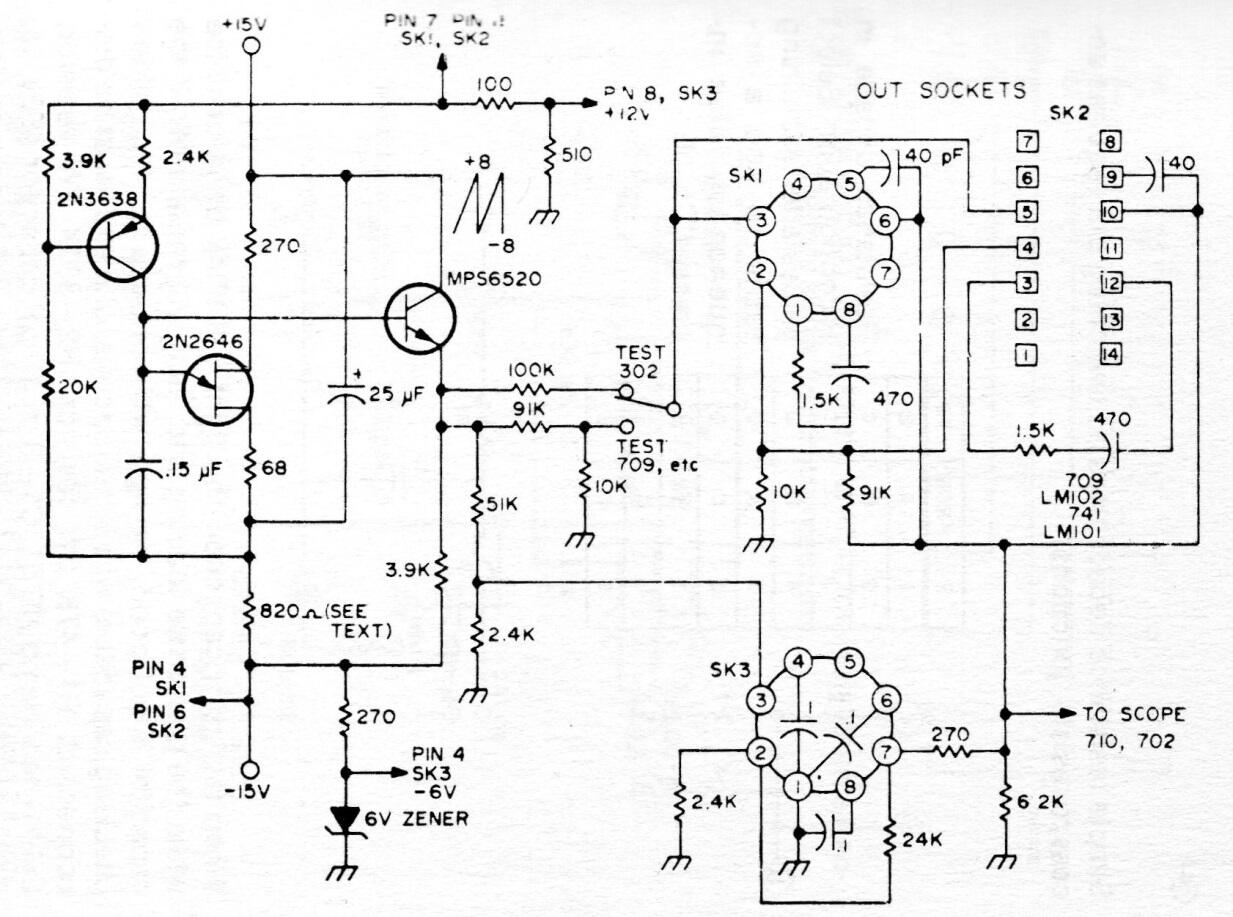
Este antiguo circuito de probador, encontrado en una documentación americana de los años 70, sirve para operacionales y comparadores de la época. Sin embargo, puede adaptarse a los circuitos modernos. Observe el zócalo redondo usado en los amplificadores de la época.




