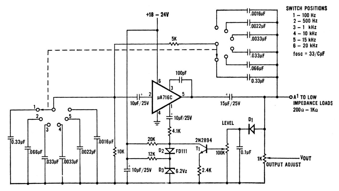
Este sofisticado generador de señales de sonido de audio utiliza una configuración por puente de Wien con amplificador operacional. La fuente no necesita ser simétrica y los amplificadores equivalentes se pueden experimentar. Otros componentes críticos también admiten equivalentes. El rango de frecuencias va de 100 Hz a 20 kHz. El circuito es de una documentación americana antigua.




