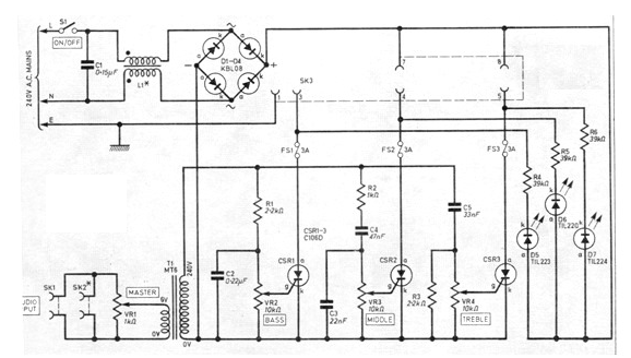
Este circuito se obtuvo en una publicación de 1980, pero se puede montar aún hoy con los SCR de la serie 106. Los demás componentes no son críticos. El filtro de red utiliza dos bobinas formadas por unas 20 espiras de hilo 18 en un anillo de ferrita. Los diodos pueden ser 1N5404 para cadenas hasta 4A. Las lámparas deben ser incandescentes tipo spot.




