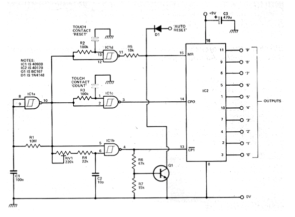
Este circuito salió en una revista Hobby Electronics de marzo de 1980. La revista ya no existe, pero el circuito es actual por los componentes que usa. El circuito permite seleccionar una de 10 salidas de un 4017 a través del toque en un sensor. También tenemos un sensor de reset. En la salida del 4017 es posible conectar pasos de potencia y circuitos a ser accionados. El circuito puede ser alimentado con tensiones de 5 a 15 V. Nunca utilice fuente sin transformador. El transistor puede ser un BC548 y los demás componentes son absolutamente comunes.




