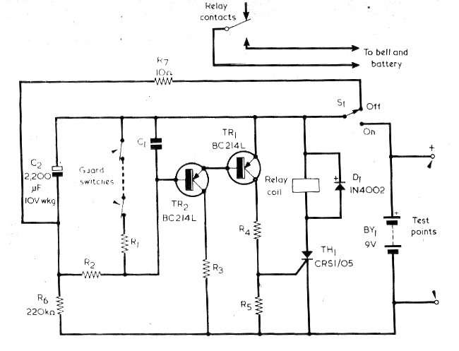
El circuito presentado fue encontrado en una Radio & Electronics Constructor de 1976. La revista ya no existe, pero basta cambiar los transistores por BC558 y usar un TIC106 como SCR que el circuito se vuelve viable. Utilice un relé de 6 V para alimentación de 9 V para compensar la caída de 2 V en el SCR. El consumo en reposo es muy bajo y se pueden utilizar muchos sensores. Este circuito tiene un retardo para armar la alarma, dando así tiempo para que la persona salga de casa. El consumo en espera de esta alarma es del orden de 12 uA.




