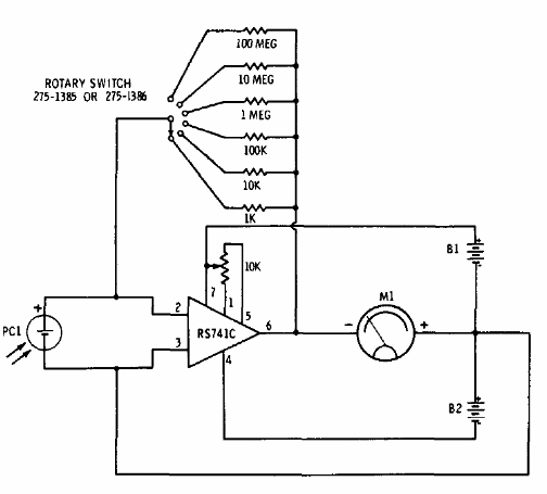
Encontramos este circuito en un manual de Radio Shack de 1977. Las bandas de luz son dadas por la ganancia del operacional seleccionadas conforme a los resistores de realimentación. La fuente simétrica está formada por dos baterías de 9 V y el instrumento es un miliamperímetro de 0-1 mA.




