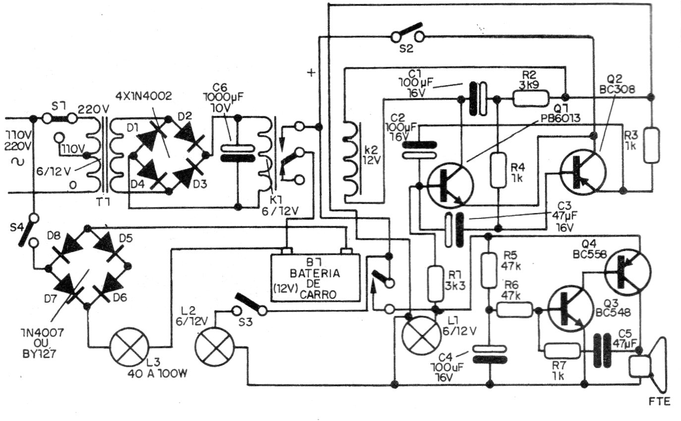
Encontramos este circuito en una documentación de 1991. En lugar de los LEDs el circuito puede ser modernizado con el uso de LEDs blancos de alto brillo y la batería puede ser de tipo más moderno. El circuito incluye el sistema de recarga y el sonido de la alarma se puede cambiar a través de C6.




