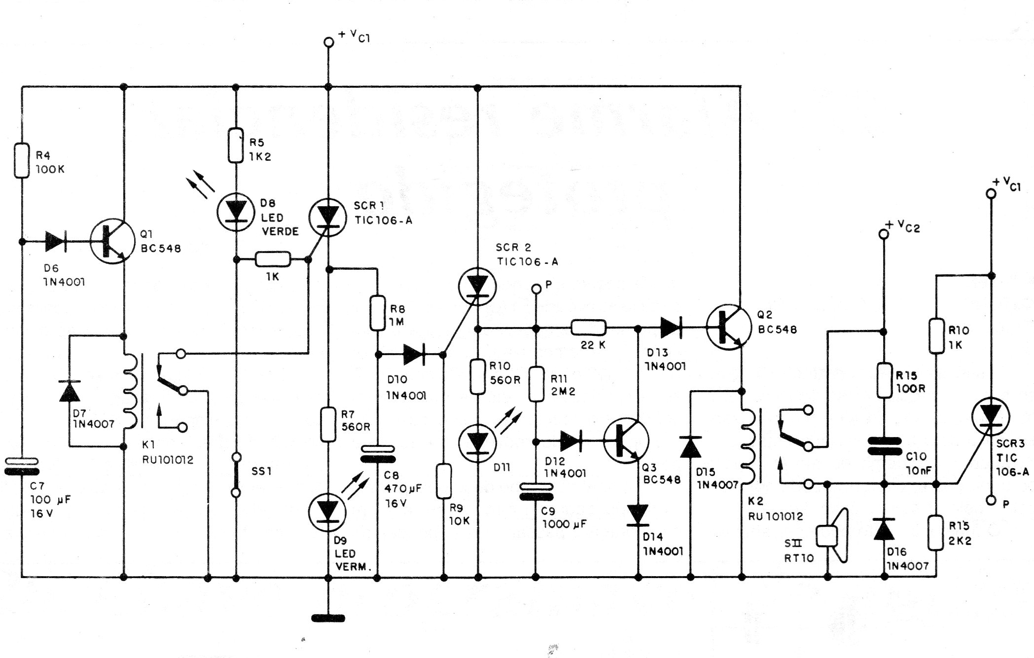
Esta alarma es alimentada por la red de energía, pero cuenta con una fuente que carga una batería que entra en acción en caso de corte de la alimentación. La fuente se da en CIR12001. El circuito tiene varias temporizaciones y opera con sensores NF. El sistema de aviso puede ser formado por sirenas o aún osciladores de audio potentes.




