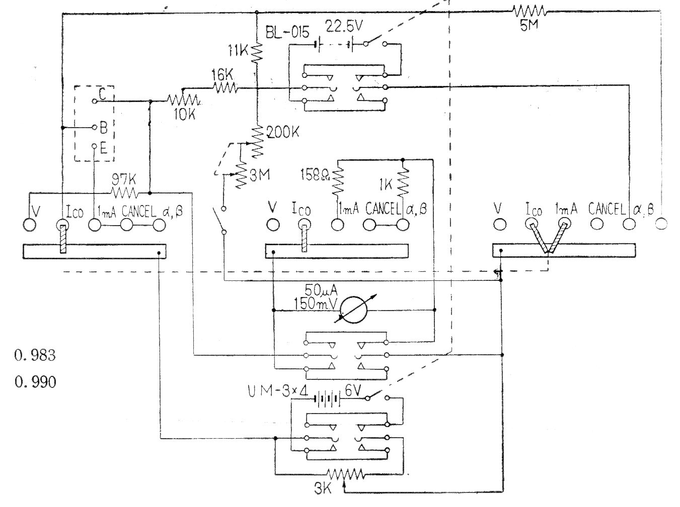
Presentamos el circuito del probador comercial de transistores Sanwa SC2 vendido en Japón en los años 60. El circuito tiene varias escalas y tipos de prueba siendo alimentado por batería de 22,5 V.
En el circuito de la figura utilizamos dos de las puertas del 4093 como un biestable y las otras...
Este circuito simple se puede utilizar para reforzar la señal de fuentes que no son capaces de...
El circuito presentado fue encontrado en un Linear Applications Handbook de National Semiconductor de 1994....