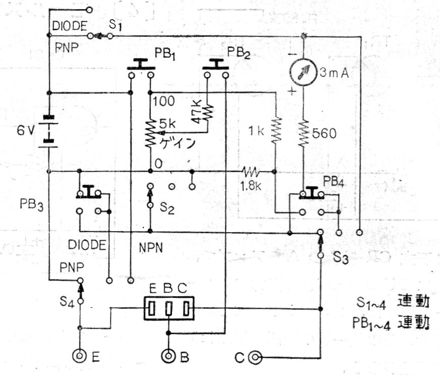
Este probador de transistores era vendido en Japón y el resto del mundo por Sencore. El circuito es de 1967 y tanto transistores NPN como PNP podían ser probados. La alimentación se realizaba con una tensión de 6 V proveniente de las pilas. El circuito es de una documentación japonesa de la época.




