Este proyecto digital CMOS puede ser utilizado como un instrumento de laboratorio generando señales programadas de forma precisa o como parte de otros proyectos como por ejemplo bases de tiempo de instrumentos de medidas. Este circuito puede generar señales rectangulares de frecuencias en el rango de 1 kHz a 1 MHz en pasos de 1 kHz con precisión que depende del ajuste del oscilador que se utiliza como base de tiempo.
Con base solamente en circuitos integrados CMOS describimos un interesante proyecto de un sintetizador de frecuencias PLL (phase Locked Loop).
El circuito genera señales rectangulares de buena intensidad en el rango de 1 kHz a 1 MHz (pero puede ser modificado para producir otro rango de frecuencias) ajustadas en pasos de 1 kHz.
La alimentación se puede hacer con tensiones de 6 a 12 V y el consumo es suficientemente bajo para permitir la alimentación por medio de pilas comunes.
Como la precisión depende del ajuste del oscilador, que no es controlado a cristal, existen ciertas variaciones en la frecuencia final tanto en función de las oscilaciones de temperatura y de las propias características de los componentes usados. Si el lector necesita un diseño que tenga un alto grado de precisión, basta con utilizar un oscilador preciso.
COMO FUNCIONA
La idea es utilizar el PLL 4046 como oscilador generando una frecuencia que es ajustada por un circuito divisor de realimentación externa, como muestra la figura 1.
Este circuito funciona de la siguiente manera: el VCO del PLL se ajusta para oscilar en una frecuencia determinada.
VCO significa Voltage Controlled Oscillator o oscilador controlado por tensión. Este oscilador tiene un comparador de fase en su entrada que genera una tensión en función del resultado de la comparación entre las frecuencias y fases de dos señales que se aplican en su entrada.
En nuestro proyecto una señal es el generado por la base de tiempo y el otro se obtiene a partir de la salida de un divisor programable de frecuencias.
La señal generada por el VCO se aplica en un circuito externo de división de frecuencia formado por tres circuitos 4017 (contadores Johnson de 10 etapas) que se pueden programar para dividir la frecuencia del oscilador por cualquier valor entre 1 y 999. Esta programación es hecha por medio de llaves de 1 polo x 10 posiciones que, seleccionando una de las 10 salidas de cada contador aplican su señal a la entrada de Reset del 4017.
De esta forma, la señal que será reaplicada a la entrada del comparador del PLL 4046 por el circuito de realimentación a través de las puertas NAND del 4011 será la señal del oscilador del 4046 dividido por un valor que puede ser programado entre 1 y 999.
La entrada en la que se aplica la señal es justamente la del comparador que compara la frecuencia y la fase de esta señal con la señal generada por el oscilador que tiene como base una puerta del 4093 y está ajustado para producir una señal de 1 kHz.
Si la señal que llega del divisor tiene una frecuencia menor o mayor, el VCO del 4046 cambia su frecuencia, aumentando de modo que después de la división por el valor programado tengamos siempre 1 kHz.
Esto significa que la frecuencia que el VCO producirá debe ser siempre 1 kHz multiplicado por el valor por el cual su frecuencia se divide en la batería de 4017 que forman el divisor programado de frecuencias.
Por ejemplo, si los 4017 están ajustados para hacer la división por 455, la señal del VCO debe ser de 455 kHz, pues este valor dividido por 455 resulta en 1 kHz que llevado al comparador del 4046 estabiliza el circuito.
La señal generada por el VCO puede ser llevada al circuito externo tanto desde su pín 4 como desde una etapa amplificadora con dos transistores.
La programación está hecha por llaves ajustables * thumbwell switches) de 1 polo x 10 posiciones o por otro medio que el lector juzgue interesante en su caso particular.
MONTAJE
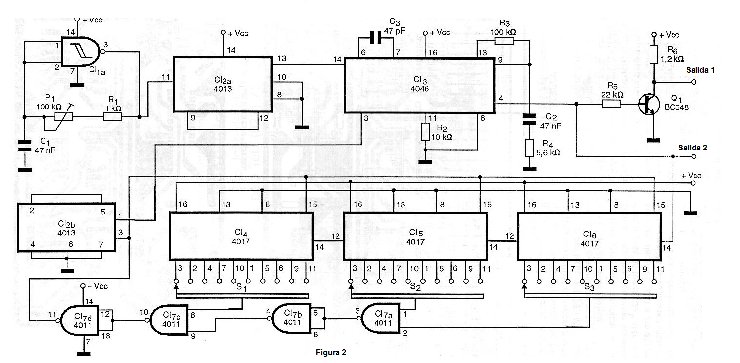
En la figura 2 tenemos el diagrama completo del aparato, sin la fuente de alimentación que puede ser a partir de la red de energía o formada por pilas comunes.
La disposición de los componentes en una placa de circuito impreso se muestra en la figura 3.
Para mayor seguridad de montaje y facilidad de cambio de componente, los circuitos integrados se pueden montar en sockets DIL.
Los resistores son de 1 / 8 W y los capacitores tanto pueden ser cerámicos como de poliéster, según disponibilidad y valor.
P1 es un trimpot para montaje vertical en placa de circuito impreso. Sin embargo, para un ajuste más preciso, si el lector lo desea, puede utilizar un trimpot del tipo multivoltas cambiando también el diseño de la placa de circuito impreso para poder recibir este componente.
Los demás componentes son comunes y el aparato puede ser fácilmente instalado en una pequeña caja plástica.
AJUSTE Y USO
Si el lector tiene un frecuencímetro, el ajuste se puede hacer con buena precisión. Para este propósito, conecte la salida del sintetizador a la entrada del frecuencímetro de tal forma que el frecuencímetro pueda medir hasta 1 MHz.
Coloque las llaves de programación en la posición 999 de modo que el circuito tenga que generar una señal de 999 MHz. Ajuste entonces P1 para obtener esta indicación de frecuencia.
Observamos que, como los componentes usados tienen una buena tolerancia el valor exacto puede no ser alcanzado con el frecuencímetro oscilando alrededor de los 999 MHz, sin estabilizarse exactamente en este valor, lo que es perfectamente normal.
Para tener una precisión mayor con el aparato, como subrayamos, la base de tiempo de 1 kHz debe ser controlada a cristal y en algunos casos el cristal debe hasta ser mantenido a temperatura constante dentro de una cámara térmica.
Hecho el ajuste es sólo usar el aparato, recordando que la señal obtenida en la salida es rectangular.
Semiconductores:
CI-1 - 4093 - circuito integrado CMOS, Puertos NAND disparadores
CI-2 - 4013 - circuito integrado CMOS, flip-flop tipo D
CI-3 - 4046 - circuito integrado CMOS - PLL
CI-4, CI-5, CI-6 - 4017 - circuitos integrados CMOS - contadores Johnson de 10 pasos
CI-7 - 4011 - circuito integrado CMOS - puertas NAND
Q1 - BC548 o equivalente - transistores NPN de uso general
Resistores: (1 / 8W, 5%)
R1 - 1 k ohms
R2 - 10 k ohms
R3 - 100 k ohms
R4 - 5,6 k ohms
R5 - 22 k ohms
R6 - 1,2 k ohms
P1 - 100 k ohms - trimpot
Capacitores:
C1 - 47 nF - poliéster o cerámico
C2 - 47 nF - poliéster o cerámico
Varios:
S1, S2, S3 - Thumbwheel Switches - 1 polo x 10 posiciones
Placa de circuito impreso, fuente de alimentación, caja para montaje, jack de salida de señal, sockets para los circuitos integrados, hilos, soldadura, etc.






