Los relés comunes tienen sensibilidades que varían entre 10 mA hasta más de 500 mA, dependiendo de su aplicación. Si bien la mayoría de los circuitos pueden accionar relés directamente, hay casos en que esto no es posible, siendo necesario usar un paso de comando, unidad o amplificación. Estas etapas se pueden elaborar fácilmente con base transistores bipolares, MOSFET de potencia e incluso circuitos integrados. A continuación, damos una colección de estas etapas o comandos de relés, cuya finalidad es conectar los más diversos tipos de relés (e mismo solenoides) con los circuitos electrónicos de menor potencia.
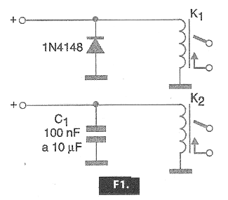
La forma más simple de accionar un relé, cuando el circuito de mando proporciona la corriente que necesita es a través de uno de los circuitos mostrados en la figura 1.

El diodo en el primer caso, tiene por finalidad absorber el pulso de alta tensión que se genera cuando la bobina es desenergizada, que puede alcanzar cientos de voltios en algunos, dependiendo sólo de la inductancia del devanado. Este pulso puede fácilmente dañar los dispositivos semiconductores del circuito de mando.
En el segundo caso, usamos un capacitor con la misma finalidad, si bien el capacitor tiene por desventaja formar con el enrollamiento del relé un circuito oscilante e incluso sobrecargar un poco, exigiendo más del circuito de accionamiento.
Para el accionamiento a partir de una corriente menor que la que el relé requiere para el accionamiento, es necesario usar una etapa amplificadora y para ello existen diversas posibilidades que serán analizadas a continuación.
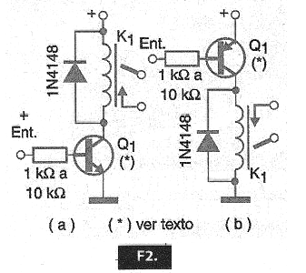
1. Circuito simple con transistores bipolares
Los relés con cadenas entre 50 mA y 500 mA pueden ser accionados con uno de los circuitos mostrados en la figura 2, a partir de corrientes de 0,5 a 5 mA típicamente.

Para las corrientes de hasta 100 mA se pueden utilizar los BC548 (NPN) o BC458 (PNP) y para corrientes superiores a 100 mA los BD135, TIP31 (NPN) y BD136, TIP32 (PNP). El resistor será elegido para producir la corriente de accionamiento del relé con la ganancia del transistor, a partir de la corriente disponible en el circuito de accionamiento.
Para corrientes superiores a 200 mA será interesante dotar al transistor de un radiador de calor.
El modo de accionamiento de los dos circuitos es diferente. El circuito mostrado en (A) energiza el relé cuando la tensión de entrada es positiva, o sea, cuando va al nivel alto. El segundo circuito, mostrado en (B) hace el accionamiento del relé con la entrada en el nivel bajo, o sea, con 0 V o cuando es puesta a tierra.
2. Accionamiento Darlington
Para el caso de las corrientes disponibles en los circuitos son muy bajas, lo que requiere una amplificación mayor para alcanzar la corriente requerida por el relé, se pueden utilizar etapas Darlington o aún transistores Darlington.
La primera posibilidad, con transistores bipolares comunes es la mostrada en la figura 3.

En ella tenemos la utilización tanto de transistores NPN como PNP, para el accionamiento a nivel alto (a) y accionamiento en el nivel bajo (b), como en los circuitos mostrados en la figura 2.
Con estos pasos es posible accionar relés de 50 a 500 mA con corrientes a partir de 10 uA. La resistencia de entrada se seleccionará de forma que se obtenga la corriente del relé a partir de la corriente de entrada, teniendo en cuenta el producto de las ganancias de los transistores usados ??en la configuración.
Los valores indicados son típicos para relés de 6 a 12 V con corrientes de accionamiento de 50 a 500 mA.
Para las corrientes hasta 100 mA, los transistores Q2 pueden ser los BC548 (NPN) y BC558 (PNP) y para corrientes mayores los BD135, TIP31 (NPN) y BD136, TIP32 (PNP). En las corrientes más grandes, los transistores deben estar dotados de radiadores de calor.
Recordamos que los circuitos Darlington se caracterizan por una impedancia de entrada extremadamente elevada en el caso, dada por el producto de la resistencia del enrollamiento del relé usado, por el producto de las ganancias de los transistores usados.
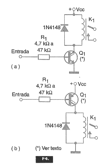
En la segunda posibilidad podemos utilizar directamente transistores Darlington de potencia como los de la serie TIP de Texas Instruments y de otros fabricantes. Las configuraciones con estos transistores se muestran en la figura 4.

Valen las mismas consideraciones para el caso de transistores comunes ligados como Darlington. Los tipos indicados para aplicaciones con relés hasta 1 A (o según la capacidad de los transistores utilizados) son: TIP110 (NPN), TIP115 (PNP).
3. Accionamiento Complementario
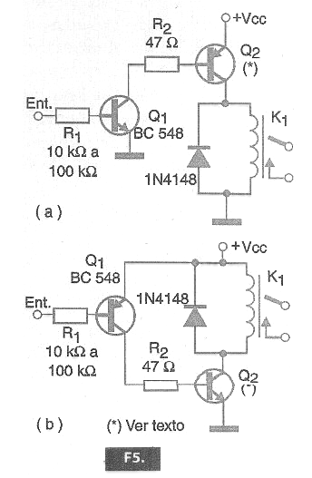
Un tipo de circuito de accionamiento de excelente ganancia que hace uso de componentes discretos (transistores bipolares) es el mostrado en la figura 5 en dos versiones.

En el primer caso (a), el accionamiento se realiza con una señal positiva, una tensión a partir de 1 V, y en el segundo caso (b) tenemos el accionamiento con la puesta a tierra de la entrada.
Las corrientes del orden de microampères son suficientes para accionar relés hasta unos 500 mA, con el uso de los mismos transistores de potencia de los casos anteriores.
Para corrientes superiores a 100 mA, los transistores de potencia deben estar dotados de radiadores de calor. Las tensiones de alimentación dependen de los relés usados.
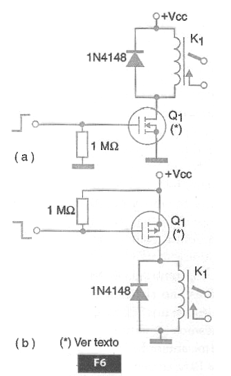
4. Accionamiento con MOSFET de Potencia
Una forma bastante común de hacer el accionamiento de relés que exijan corrientes algo elevadas, hasta algunos amperios es la mostrada en la figura 6.

De la misma forma que en el caso de los transistores bipolares, podemos usar MOSFETs de potencia de canal N o P según la polaridad de la señal de accionamiento.
Debemos, sin embargo, recordar que las características de los MOSFETs de potencia son muy diferentes de los transistores bipolares en ese tipo de aplicación.
Por ejemplo, la mayoría de los MOSFET de potencia requieren una tensión de funcionamiento algo elevada, lo que significa que este circuito está indicado para relés de 12 V o más. Otro punto que debe ser considerado es la tensión de entrada que también debe ser más elevada que la de los transistores comunes bipolares.
Por otro lado, la impedancia de entrada del circuito es elevadísima lo que hace que la corriente necesaria al disparo sea prácticamente nula. La corriente que circula en el momento del disparo es la corriente necesaria para cargar la capacitancia parásita de comportamientos de estos componentes, la cual es del orden de picofarads o menos.
Observe que para los MOSFETs de canal P tenemos el accionamiento con el nivel bajo y con los MOSFETs de canal N el accionamiento con la señal en el nivel alto.
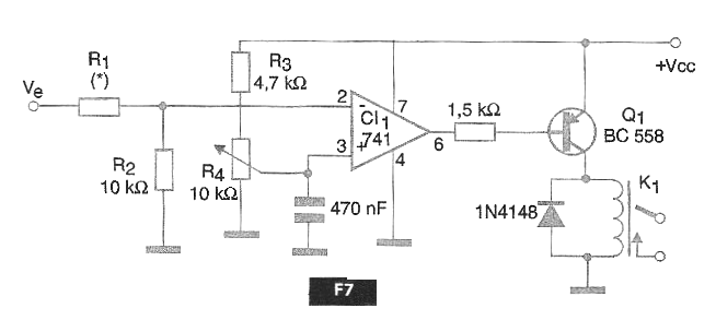
5. Driver Operacional
Una forma interesante de obtener un comando de relé con alta ganancia y alta impedancia de entrada es la que hace uso de un amplificador operacional, mostrado en la figura 7.
Este circuito tiene una alta impedancia de entrada, que depende de R1. El valor de R1 es de aproximadamente 10 k ohms para cada volt de la señal de accionamiento de entrada.
El trimpot R4 permite ajustar el umbral del accionamiento. Para relés de hasta 100 mA se puede utilizar el BC558. Para relés de mayores corrientes (hasta 500 mA) se puede utilizar el BD136 y para las corrientes hasta 1 A, el TIP32. En este caso, los transistores deben estar dotados de radiadores de calor.
La tensión de alimentación será de 6 a 24 V según el relé y los amplificadores operacionales equivalentes pueden ser experimentados, teniendo en cuenta sólo la corriente que pueden proporcionar en su salida para excitación del relé.
Una posibilidad interesante para el accionamiento de relés de alta corriente con operativos de baja capacidad de salida es la que hace uso de transistores Darlington. En este caso las opciones de los transistores de la serie TIP115, 125, etc., deben ser analizadas.
Conclusión
Hay muchas otras posibilidades de comandos de relés a partir de corrientes bajas. Podemos considerar el uso de circuitos integrados específicos y mucho más.
Sin embargo, en las condiciones de emergencia, en el desarrollo de proyectos menos críticos o que no necesiten soluciones avanzadas donde costo / beneficio es importante, las soluciones presentadas en este artículo deben ser consideradas.
Utilizando componentes comunes y de bajo costo ellos simples de montar y de verificar el funcionamiento de una eventual aplicación que luego puede ser optimizada con una solución específica.




