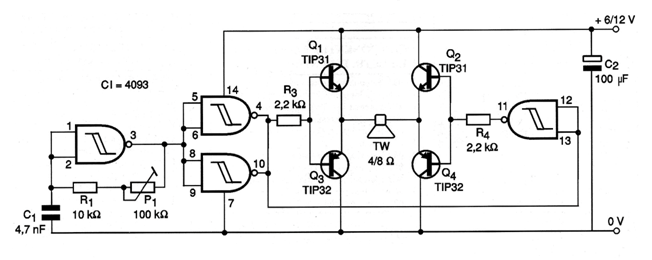
En la figura mostramos una aplicación en la que el 4093 excita un paso con 4 transistores en la configuración puente H. Este circuito, dependiendo del valor de C1 puede ser usado tanto para generar ultrasonidos en un espantapájaros o roedores electrónico como puede ser usado para generar sonidos audibles En una alarma. Para valores entre 1 nF y 4,7 nF tenemos la producción de ultrasonidos en caso de que el transductor puede ser un tweeter piezoeléctrico. Para sonidos el condensador debe quedar entre 10 y 47 nF. El ajuste de frecuencia se realiza en P1. Todos los transistores deberán montarse en radiadores de calor y la potencia final dependerá de la tensión de alimentación que puede superar los 10 watts.




