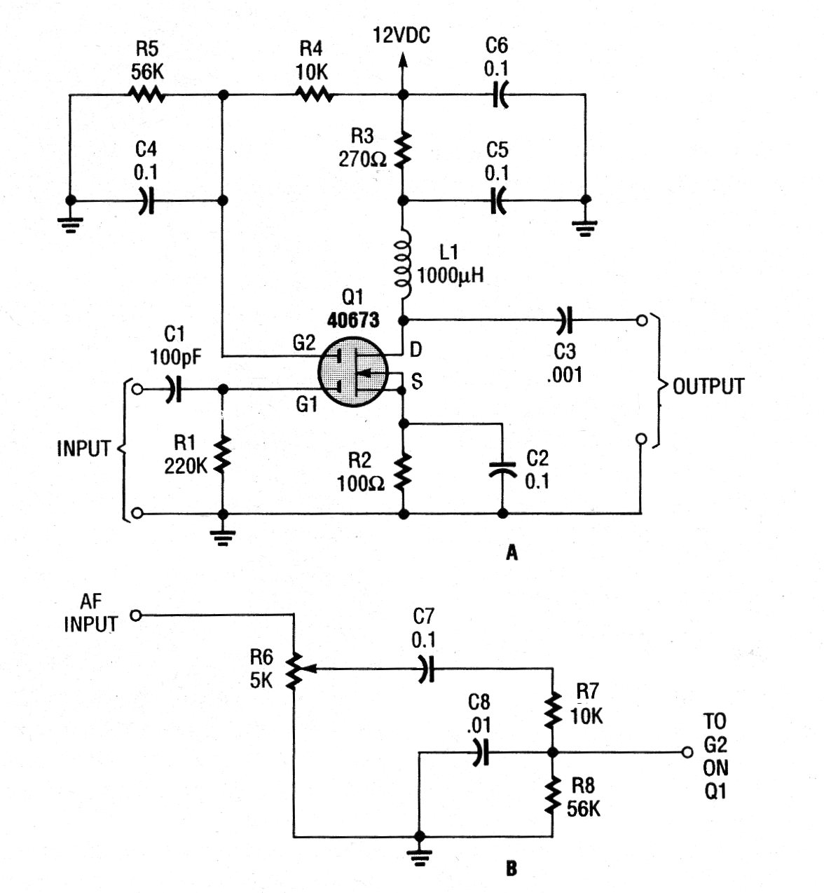
Este circuito fue encontrado en un Poptronics de los años 90. El FET es de doble comportamiento y la frecuencia viene de un oscilador externo conectado a su entrada. La alimentación debe realizarse con 12 V.
La frecuencia de este oscilador, que se encuentra en el manual de referencia de transistores de 1960,...
Con este circuito es posible transformar su amplificador en un receptor AM común, con excelente calidad...
El circuito mostrado en la figura 1 genera una señal rectangular de baja frecuencia, pero cuyas...