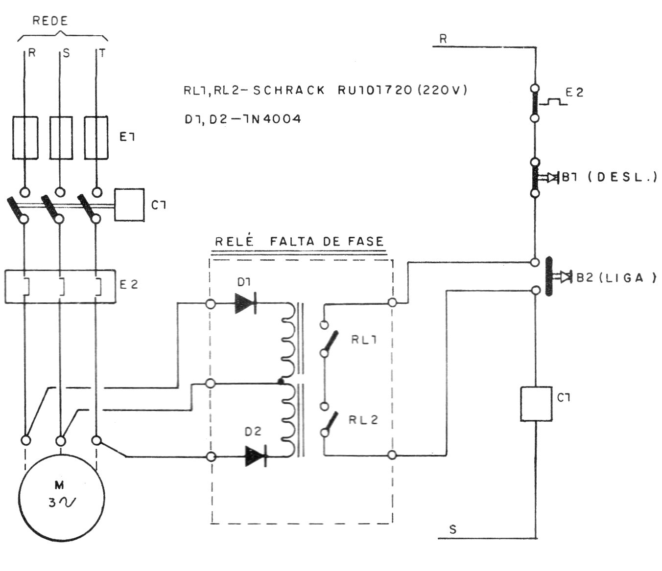
Encontramos este interesante proyecto en una publicación de 1987. El circuito acciona relés que hacen sonar una alarma en caso de la falta de una de las fases de alimentación. B1 y B2 controlan el circuito. Los relés son del tipo para tensión de las fases del motor.




