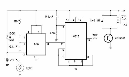
Un toque en el sensor o un flash en el LDR hacen que este circuito conmute el relé accionándolo. Para apagar, basta con un nuevo toque o flash. La tensión de alimentación del circuito depende del relé y el transistor también puede ser el BC548. La resistencia determina la sensibilidad. En el caso del LDR se puede utilizar un potenciómetro de 4M7 para ajuste de sensibilidad. El circuito es del libro CMOS Sourcebook de Newton C. Braga, publicado en los Estados Unidos.




