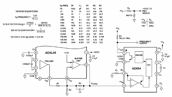
El primer circuito fue sugerido por Analog Devices (www.analog.com) en su Application Note AN-411 y consiste en un circuito en el que la frecuencia de salida varía directamente con la aceleración aplicada al sensor. Este circuito se muestra en la figura. La alimentación se puede hacer con tensiones de fuentes simples entre 9 V y 12 V. El sensor es un ADXL05 de +/- 5g que convierte cualquier aceleración aplicada directamente a una tensión de tensión. Esta tensión se aplica entonces a un AD654 que consiste en un convertidor de tensión-frecuencia de bajo costo. La tabla junto al diagrama da los valores de componentes a varias bandas de frecuencias de salida. En esta tabla también tenemos la discriminación de la aceleración en términos de Hertz / g. La tensión de salida en el pasador 8 del ADXL05 es de +2,5 V sin aceleración, y varía de 200 mV por encima o por debajo de este valor por cada 1g de aceleración detectada. En el mismo diagrama tenemos las fórmulas que posibilitan el cálculo de los componentes para obtener características específicas para el proyecto. En el proyecto, los resistores deben ser de precisión y R1a debe ser aproximadamente el 50% del valor de R1b. Se pueden utilizar resistores de alta precisión para calibración y luego hacer su cambio por tipos de 1% de tolerancia.




