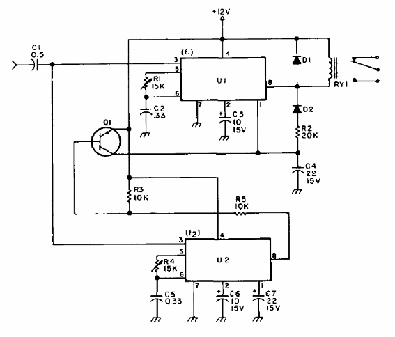
Este circuito fue encontrado en una publicación de 1977. El circuito reconoce dos tonos sucesivos, accionando un relé sensible de 20 mA. Para relés de mayor corriente se debe utilizar un transistor PNP en el accionamiento. Las frecuencias se ajustan en R1 y R4 y el transistor puede ser un 2N2222 o equivalente. El circuito debe ser alimentado por tensiones de 5 a 12 V.




