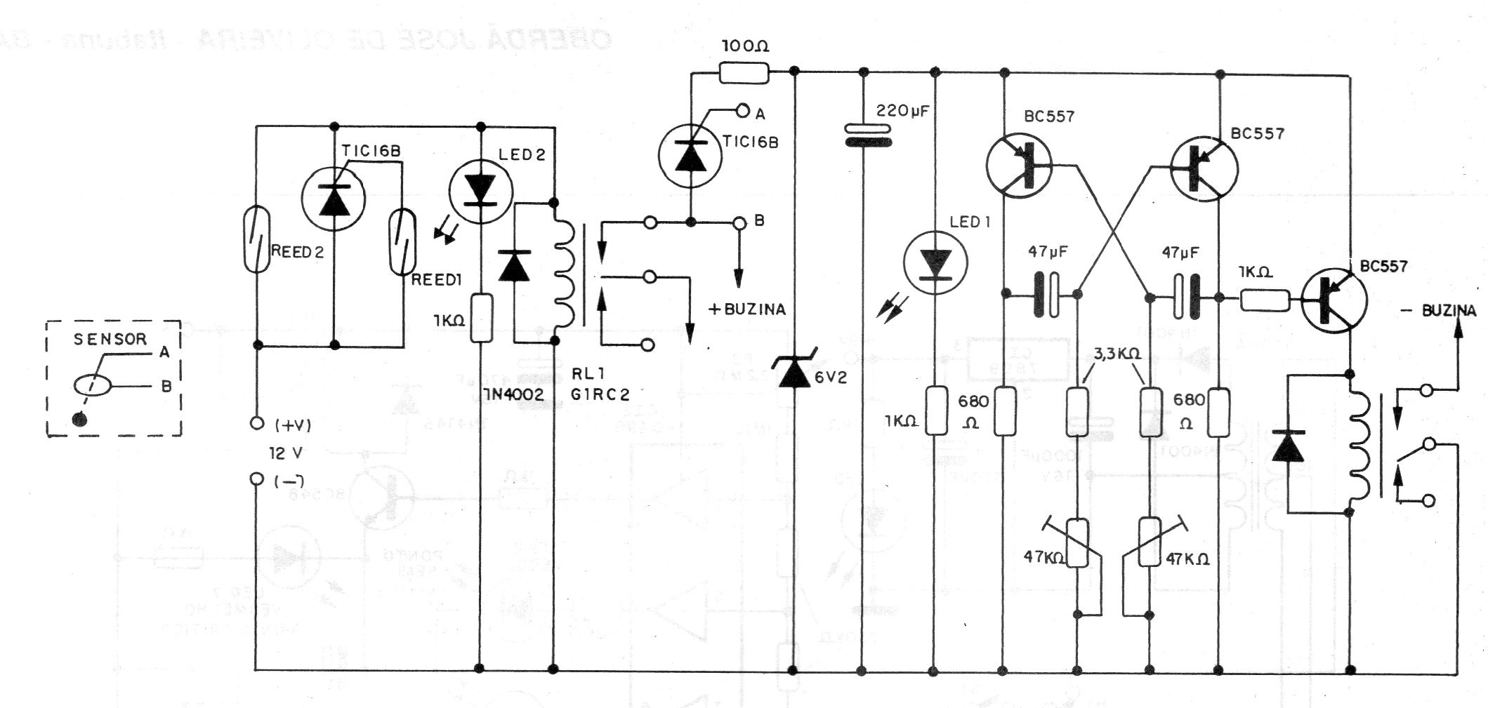
Este circuito es de una documentación de 1992, pero por los componentes usados puede aún ser montado con facilidad. Los relés son del tipo sensible de 12 V y el sensor es del tipo de péndulo o balance activado cuando la moto es movida. Los ajustes del modo de accionamiento (frecuencia o intermitencia) se efectúan en los trimpots.




