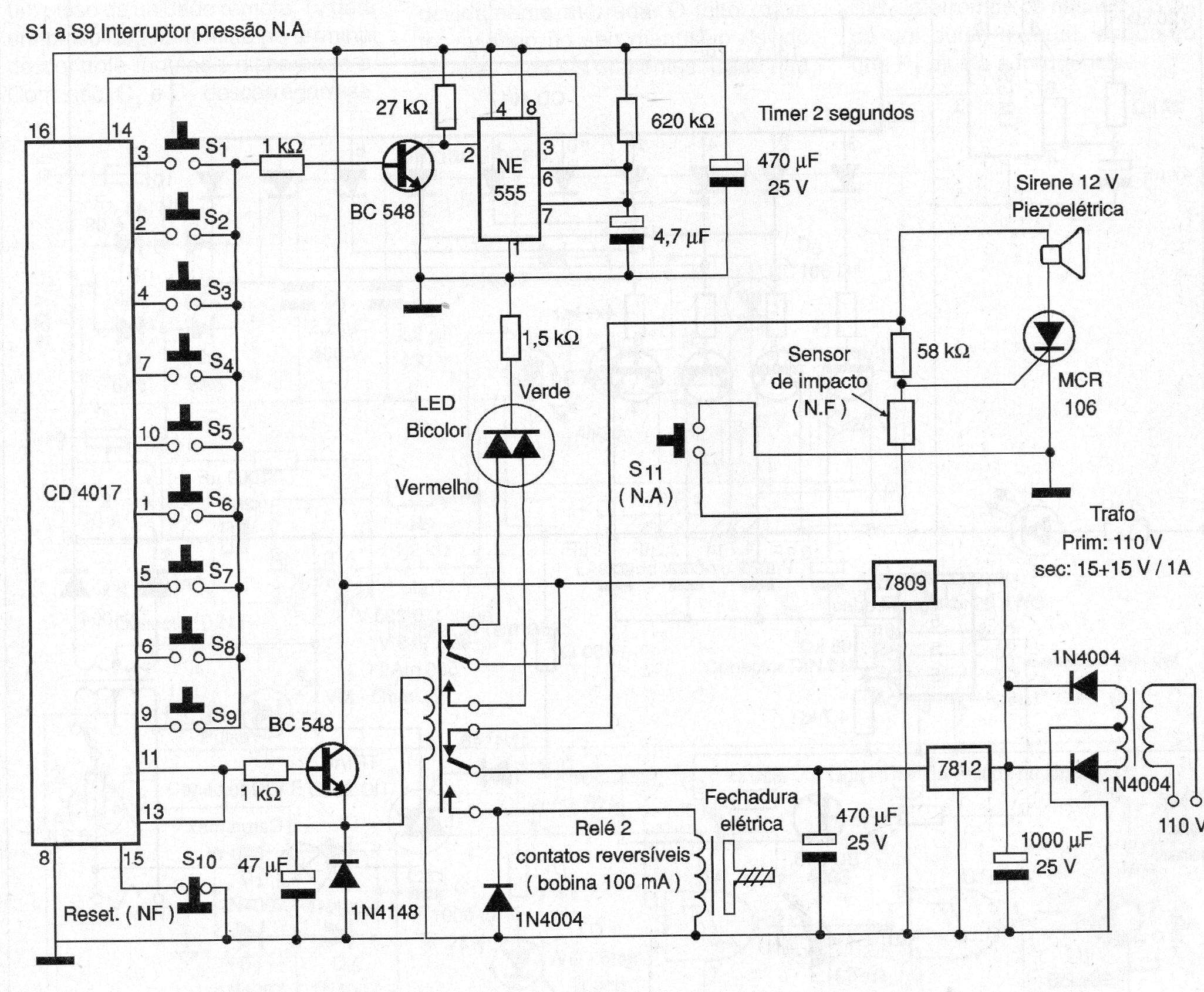
Este circuito desconecta una alarma y abre la puerta de una caja fuerte (o de acceso restringido) si la contraseña se escribe correctamente, lo que indica el LED verde. Se ha aprovechado un CI 4017 que decodifica la clave codificada con 10 teclas siendo que la última (pin 15) reseta el circuito. Observe que es un interruptor de presión normalmente cerrado. Los interruptores deben estar numerados de 0 a 9 y montados en un teclado. La última salida del 4017 está conectada al pin 13 (clock). Cuando se acciona, permanece cerrando el relé. La cerradura cuando se acciona, abre la puerta. Se utilizan dos CIs reguladores de tensión que deben ser dotados de radiadores de calor. Los sensores son: un interruptor de presión NA que debe fijarse en la puerta de la puerta para ser accionado en caso de impacto (intento de robo). Para desarmar la sirena en caso de disparo es necesario introducir el código y reset. (2006)




