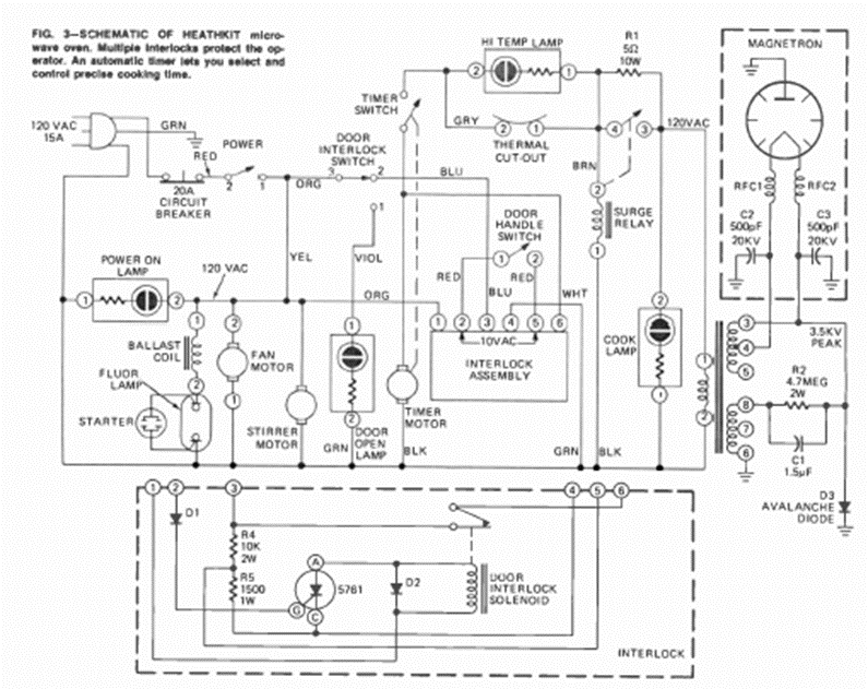
Este es el circuito típico de un viejo horno microondas. Lo sacamos de una revista de Radio Electrónica de agosto de 1973, de un artículo que enseñaba a hacer reparaciones.
Se presenta una prueba simple de transistores NPN y PNP que, además de decir si el componente está bien,...
Si usted necesita un circuito para producir un tono continuo en un bocadillo o cápsula...
Cuando un pulso de luz incide en el LDR, este circuito dispara un temporizador monoestable 555 que acciona...