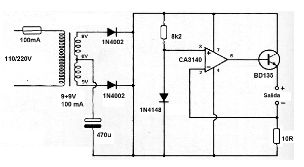
Este cargador para corrientes de hasta 100 mA fue encontrado en una publicación de 1980. El transistor puede ser el BD135 o equivalente será montado en un pequeño disipador de calor. Los diodos pueden ser el 1N4002 o equivalente. El resistor R2 determina la corriente de carga y se puede cambiar de acuerdo con el tipo de batería que ser recargada.




