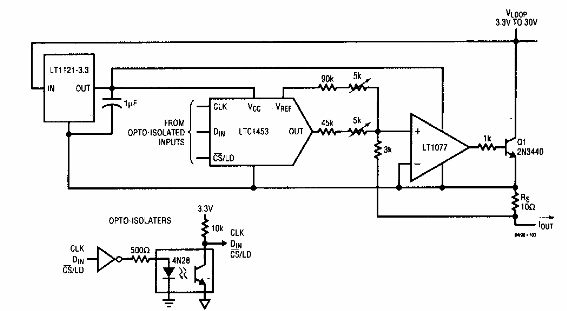
Este circuito se obtuvo de un manual de Linear Technology de los años 90. Los circuitos integrados son de la época y posiblemente podrían probarse como equivalentes modernos.

Interfaz de 4 a 20 mA
Este circuito se obtuvo de un manual de Linear Technology de los años 90. Los circuitos integrados son de la época y posiblemente podrían probarse como equivalentes modernos.
