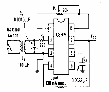
Este circuito de control completamente aislado proporciona una señal de salida activando un relé de 130 mA cuando el interruptor está cerrado. El circuito se alimenta con tensión de 9 a 12 V según el relé.

Circuito cierre de llave
Este circuito de control completamente aislado proporciona una señal de salida activando un relé de 130 mA cuando el interruptor está cerrado. El circuito se alimenta con tensión de 9 a 12 V según el relé.
