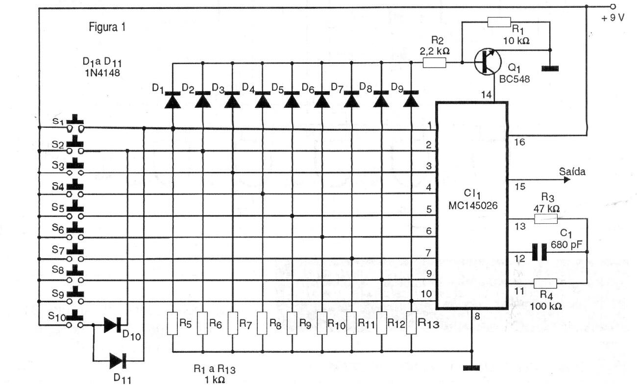
Este circuito, de una documentación de 1997, se basa en un par de circuitos integrados dedicados Motorola MC14026 en el transmisor y MC15028 en el receptor que se encuentran en el siguiente circuito (CIR19990S). El circuito es para 10 canales y se alimenta con un voltaje de 9 V. La salida se puede aplicar a un enlace de infrarrojos en el transmisor de radio.




