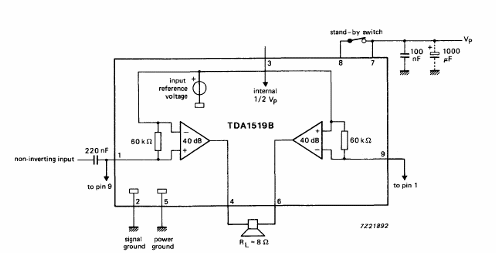
Encontramos este amplificador para uso automotriz en el Philips Databook de 1990. El circuito tiene una configuración de puente y las características se dan en la tabla debajo del diagrama.

Amplificador BTL de 11 W TDA1519B
Encontramos este amplificador para uso automotriz en el Philips Databook de 1990. El circuito tiene una configuración de puente y las características se dan en la tabla debajo del diagrama.
