Este circuito es del Linear Interface ICs lineal de Motorola de 1993. El transistor debe tener un radiador de calor. La corriente máxima es de alrededor de 1 A. El diodo Zener determina la tensión de salida.

Regulador negativo con el 723
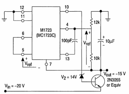
Este circuito es del Linear Interface ICs lineal de Motorola de 1993. El transistor debe tener un radiador de calor. La corriente máxima es de alrededor de 1 A. El diodo Zener determina la tensión de salida.
