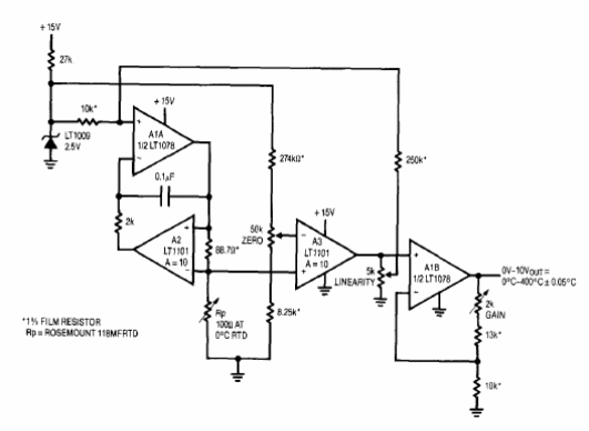
El circuito que se muestra en la figura siguiente es del Linear Technology Applications de 1993. Los sistemas operativos utilizados son poco comunes y se puede analizar el uso de equivalentes.

Puente RTD con operacional
El circuito que se muestra en la figura siguiente es del Linear Technology Applications de 1993. Los sistemas operativos utilizados son poco comunes y se puede analizar el uso de equivalentes.
