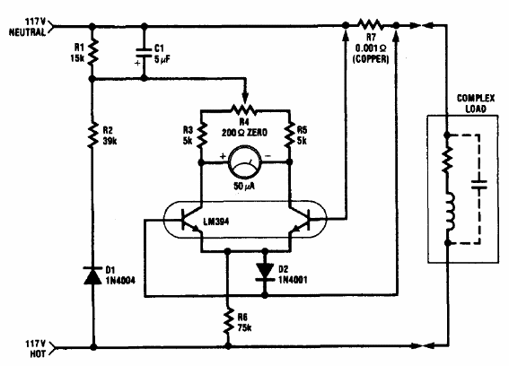
El circuito que se muestra es del Manual de Aplicaciones Lineales de National Semiconductor, 1994. Los transistores combinados son parte de un componente de la época y se pueden reemplazar por transistores combinados individuales.

Medidor de energía eléctrica



