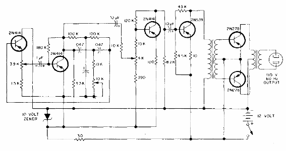
Este inversor es fundamental para los transformadores y puede utilizar transistores equivalentes modernos como MJ2955 en la salida. El circuito proporciona una tensión sinusoidal de 115 V con una entrada de 12 V.

Inversor de 100 W con onda sinusoidal de 60 Hz



