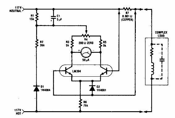
Este circuito tiene un fondo de escala de 1 kW, estando indicado para funcionamiento en la red de 110 V. Se pueden realizar adaptaciones para funcionamiento en otras redes.

Medidor de potencia de 1 kW
Este circuito tiene un fondo de escala de 1 kW, estando indicado para funcionamiento en la red de 110 V. Se pueden realizar adaptaciones para funcionamiento en otras redes.
